150wl型立式污水泵-南京蘭江泵業有限公司

      <tr id="lxdfs_xrv_einet"><bdo id="g3qaq_x58yk_0nph"><blockquote id="s4w65y_g5qiys_wpa8c6"><sup></sup></blockquote></bdo></tr>
    1. 産品列表PRODUCTS LIST

      首頁 >産品中心 >>WL立式排污泵 >150wl型立式污水泵

      150wl型立式污水泵

      簡要描述:

      150wl型立式污水泵簡便,操作方便可實現自動控制。廣泛用👼🏾于👩🏽‍🐰‍👩🏿城😝市給水排水以及工礦企業的污水、泥漿、糞便、灰渣、紙漿等輸送及排放。也可用作循環泵和農田灌溉泵。使用條件:PH值5-9,水溫👧🏾不大于45℃,雜質含量(重量比)不超💯過25%

      分享到: 1
      在線留言
      150wl型立式污水泵

      WL立式排污泵

       

       

      型号

       

      産品特點

      150wl型立式污水泵采用單(雙)流道或單雙葉片結構,無堵塞水力設計,通過性能良好,運轉平穩,振動小,可🧑🏽‍🎄靠性高,安裝簡便,操作方🧜🏼‍♀️便可實現自動控制。

      150wl型立式污水泵采用軸承,機械密封,不鏽鋼軸,使性能更具優😝良。

      泵流量:20-4000m³/h 可供選擇

      電機功率:4-250kw     揚程:6-54m

      通過顆粒:25-300mm   排出口徑:65-500mm

      使用範圍

      廣泛用于城市給水排水以及工礦企業的污水、泥漿、糞便㊙️、灰渣、紙漿等輸送及排放。也可用作循環泵和農😥田灌😝溉泵。使用條件:PH值5-9,水溫不大于45℃,雜質含量(重量比)不超過25%

      結構說明

      1、通常泵渦殼中心低于水平面,如果泵渦殼中心高于水平面👼🏾(吸程内)可爲用戶選配真空裝置。

      2、立式泵可制成防爆型

      3、排出口徑在65-350mm範圍内的普通立式泵,采用帶彎管底座,350mm以ˇ上立式泵采用直管底座,其餘形式用戶需另行說💯明

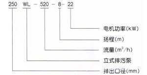
      150WL250-17-22立式排污泵的型号有哪些性能參數

       

      型号

      口徑
      (mm)

      流量
      (m3/h)

      揚程
      (m)

      功率
      (kw)

      轉速
      (r/min)

      效率
      (%)

      LW25-8-22-1.1

      25

      8

      22

      1.1

      2825

      38.5

      LW32-12-15-1.1

      32

      12

      15

      1.1

      2825

      40

      LW40-15-15-1.5

      40

      15

      15

      1.5

      2840

      45.1

      LW40-15-30-2.2

      40

      15

      30

      2.2

      2840

      48

      LW50-20-7-0.75

      50

      20

      7

      0.75

      1390

      54

      LW50-10-10-0.75

      50

      10

      10

      0.75

      1390

      56

      LW50-20-15-1.5

      50

      20

      15

      1.5

      2840

      55

      LW50-15-25-2.2

      50

      15

      25

      2.2

      2840

      56

      LW50-18-30-3

      50

      18

      30

      3

      2880

      58

      LW50-25-32-5.5

      50

      25

      32

      5.5

      2900

      53

      LW50-20-40-7.5

      50

      20

      40

      7.5

      2900

      55

      LW65-25-15-2.2

      65

      25

      15

      2.2

      2840

      52

      LW65-37-13-3

      65

      37

      13

      3

      2880

      55

      LW65-25-30-4

      65

      25

      30

      4

      2890

      58

      LW65-30-40-7.5

      65

      30

      40

      7.5

      2900

      56

      LW65-35-50-11

      65

      35

      50

      11

      2930

      60

      LW65-35-60-15

      65

      35

      60

      15

      2930

      63

      LW80-40-7-2.2

      80

      40

      7

      2.2

      1420

      52

      LW80-43-13-3

      80

      43

      13

      3

      2880

      50

      LW80-40-15-4

      80

      40

      15

      4

      2890

      57

      LW80-65-25-7.5

      80

      65

      25

      7.5

      2900

      56

      LW100-80-10-4

      100

      80

      10

      4

      1440

      62

      LW100-110-10-5.5

      100

      110

      10

      5.5

      1440

      66

      LW100-100-15-7.5

      100

      100

      15

      7.5

      1440

      67

      LW100-85-20-7.5

      100

      85

      20

      7.5

      1440

      68

      LW100-100-25-11

      100

      100

      25

      11

      1460

      65

      LW100-100-30-15

      100

      100

      30

      15

      1460

      66

      LW100-100-35-18.5

      100

      100

      35

      18.5

      1470

      65

      LW125-130-15-11

      125

      130

      15

      11

      1460

      62

      LW120-130-20-15

      125

      130

      20

      15

      1460

      63

      LW150-145-9-7.5

      150

      145

      9

      7.5

      1440

      63

      LW150-180-15-15

      150

      180

      15

      15

      1460

      65

      LW150-180-20-18.5

      150

      180

      20

      18.5

      1470

      75

      LW150-180-25-22

      150

      180

      25

      22

      1470

      76

      LW150-130-30-22

      150

      130

      30

      22

      1470

      75

      LW150-180-30-30

      150

      180

      30

      30

      1470

      73

      LW150-200-30-37

      150

      200

      30

      37

      1480

      70

      LW200-300-7-11

      200

      300

      7

      11

      970

      73

      LW200-250-11-15

      200

      250

      11

      15

      970

      74

      LW200-400-10-22

      200

      400

      10

      22

      1470

      76

      LW200-400-13-30

      200

      400

      13

      30

      1470

      73

      LW200-250-15-18.5

      200

      250

      15

      18.5

      1470

      72

      LW200-300-15-22

      200

      300

      15

      22

      1470

      73

      LW200-250-22-30

      200

      250

      22

      30

      1470

      71

      LW200-350-25-37

      200

      350

      25

      37

      1980

      75

      LW200-400-30-55

      200

      400

      30

      55

      1480

      70

      LW250-600-9-30

      250

      600

      9

      30

      980

      74

      LW250-600-12-37

      250

      600

      12

      37

      1480

      78

      LW250-600-15-45

      250

      600

      15

      45

      1480

      75

      LW250-600-20-55

      250

      600

      20

      55

      1480

      73

      LW250-600-25-75

      250

      600

      25

      75

      1480

      73

      LW300-800-12-45

      300

      800

      12

      45

      980

      76

      LW300-500-15-45

      300

      500

      15

      45

      980

      70

      LW300-800-15-55

      300

      800

      15

      55

      980

      73

      LW300-600-20-55

      300

      600

      20

      55

      980

      75

      LW300-800-20-75

      300

      800

      20

      75

      980

      78

      LW300-950-20-90

      300

      950

      20

      90

      980

      80

      LW300-1000-25-110

      300

      1000

      25

      110

      980

      82

      LW350-1100-10-55

      350

      1100

      10

      55

      980

      84.5

      LW350-1500-15-90

      350

      1500

      15

      90

      980

      82.5

      LW350-1200-18-90

      350

      1200

      18

      90

      980

      83.1

      LW350-1100-28-132

      350

      1100

      28

      132

      740

      83.2

      LW350-1000-36-160

      350

      1000

      36

      160

      740

      78.5

      LW400-1500-10-75

      400

      1500

      10

      75

      980

      82.1

      LW400-2000-15-132

      400

      2000

      15

      132

      740

      85.5

      LW400-1700-22-160

      400

      1700

      22

      160

      740

      82.1

      LW400-1500-26-160

      400

      1500

      26

      160

      740

      83.5

      LW400-1700-30-200

      400

      1700

      30

      200

      740

      83.5

      LW400-1800-32-250

      400

      1800

      32

      250

      740

      82.1

      LW500-2500-10-110

      500

      2500

      10

      110

      740

      82

      LW500-2600-15-160

      500

      2600

      15

      160

      740

      83

      LW500-2400-22-220

      500

      2400

      22

      220

      740

      84

      LW500-2600-24-250

      500

      2600

      24

      250

      740

      82

       

      聯系人
      在線客服
      掃碼關注我們
      用心服務 成就你我

          <tr id="lxdfs_xrv_einet"><bdo id="g3qaq_x58yk_0nph"><blockquote id="s4w65y_g5qiys_wpa8c6"><sup></sup></blockquote></bdo></tr>